垂直軸風力機涉及結構力學、產品設計、永磁電機、機械設計、空氣動力學、風洞試驗、計算流體力學和磁懸浮技術等多個學科。VAWT立式風力發電機采用輕質鋁、鈦等輕質特殊材料制成,主要通過不銹鋼緊固件連接。由于先進的磁浮技術和超級磁鐵的功率,VAWT風力發電機工作穩定,無任何機械摩擦。當由風驅動時,永磁電機旋轉,內部的線圈繞組相對于永磁體移動,從而產生交流電。
垂直軸風力渦輪機/風力發電機/垂直風力發電機1kW/2kw/3kw/5kw/10kw/20kw,價格便宜的盤式無芯永磁發電機,用于風力渦輪機,易于維護
森威垂直軸風力發電機(VAWTs)是一種主轉子軸垂直安裝的風力發電機,功率為1kw至5kw,10kw/20kw。與傳統水平軸風力發電機(HAWT)相比,VAWT具有許多優勢。它們可以在風電場中更緊密地組裝在一起,從而在給定的空間中提供更多的空間。它們更小,但更確切地說是由于山楂對空氣的減緩作用,迫使設計師將它們分開十倍于寬度。
森威垂直軸風力發電機堅固、安靜、輕便、全方位,不會對支撐結構產生太大壓力。它們不需要那么多的風來發電,因此可以安裝在城市。它們易于維護,可以安裝在屋頂和類似的高層結構上。











純風力發電機并網系統

風光柴互補供電系統
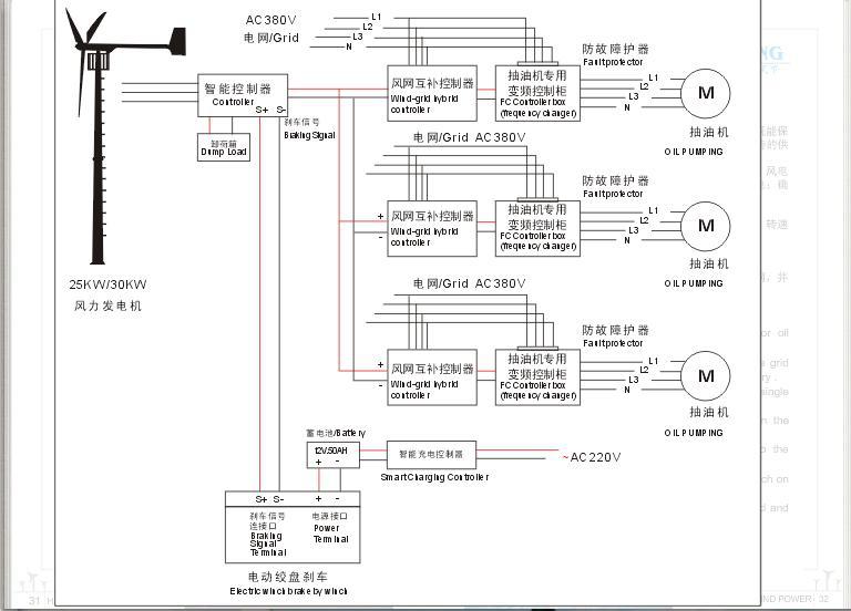
風力機電網互補切換供電系統-抽油機和水泵系統

風力電網互補供電系統-不需蓄電池
風力機離網充電系統


企業站手機版