30KW家用風力發電機制造商、中國供應商森威能源作為有品質的小型風力發電機制造商,已經在國外享有良好的聲譽,尤其是在意大利、法國、英國、愛爾蘭、奧地利、波蘭、丹麥等歐洲國家。他們稱贊我們的SW-30KW風力渦輪機的技術穩定性。他們熟悉我們的風力渦輪機的操作以及這種類型風力渦輪機的解決方案。因此,我們的產品贏得了許多歐洲客戶的青睞。
近年來,由于太陽能電池板價格低廉的光伏系統成本較低,這種情況也迫使我們生產更優質、更廉價的風力發電機,以滿足當前的市場需求,解決小型風力發電機的市場瓶頸,從而使用戶能夠以較低的成本使用更好、更優質的小型風力發電機。該系統使用戶能夠負擔得起風力渦輪機,并安裝小型風力渦輪機。同時,它迎合光伏系統,并與之合作建設風能-太陽能互補系統,使整個替代能源系統更加完善,為最終用戶帶來更多利益,讓客戶覺得如果他們投資替代能源,就不會再面臨風險。
輕型SW-30KW偏航風力發電機
產品特點:
功率大,體積小,重量輕,效率高。
防纏繞裝置,大風自動偏航保護和自動失速保護
發電量大,可與光伏電池組成“風光互補”供電系統
設計為便攜型,采用超輕型復合材料和工程塑料
葉片采用碳纖維,抗大風能力增強。
3葉片動模式。
所有暴露在外的部件都經過了長期有效的防腐處理,以保護暴露在外的部件。
30KW風力發電機(家用風力發電機)-定距偏航風力發電機是一種將風能轉化為電能并轉化為蓄電池組的設備。30kw風力發電機可廣泛應用于風力資源豐富的地區,但不需要任何電力系統的正常供電。可為照明、電視、通訊設備等提供電源。
烏克蘭和意大利廣泛安裝了30千瓦定漿距偏航風力渦輪機,英國客戶已為離網系統240VDC安裝了30千瓦風力渦輪機。2014年之前,這種傳統類型的風力渦輪機在歐洲國家和美國很受歡迎,因為其美觀的外觀和穩定的發電性能,這是因為國外的一些代理商正在高價銷售這些渦輪機,并且曾經在加拿大和美國的主流電視媒體上報道和特寫過這種8KW,10KW,20KW,30KW,50KW風力渦輪機。
SW-30KW風力渦輪機可用于離網發電,但更多客戶購買用于商業發電的并網系統,并將其出售給國家電網。
SW-30KW風力渦輪機通常需要20節12V250AH電池用于離網發電。酒店或工廠(廠)可投資安裝,以滿足自身超大用電需求,費用可在三年內收回。











純風力發電機并網系統

風光柴互補供電系統
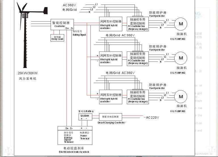
風力機電網互補切換供電系統-抽油機和水泵系統

風力電網互補供電系統-不需蓄電池
風力機離網充電系統


企業站手機版